HOME   >  新闻资讯  >  华捷新闻

温泉水处理技术体系1:一种温泉井上负压强化析垢方法

2024-09-29

▎“温泉水处理技术”  系列文章之一
华捷地热专注于地热温泉综合开发利用,始终秉承“创新引领、科技赋能、智能制造、绿色低碳”的发展理念,坚持围绕主营业务开展应用技术自主创新,组建专业研发团队,依托院士工作站科创平台,共同研发地热温泉资源开发承载力及资源综合评价、温泉水管网输送、温泉水处理、节能降耗、智能控制、温泉康养6大技术体系,与2大集成系统、2部技术标准、3项开创性研究构建成以“2236”为支撑的核心技术优势。

本文主要介绍6大技术体系之一——温泉水处理技术体系的一项创新技术,技术概要如下:



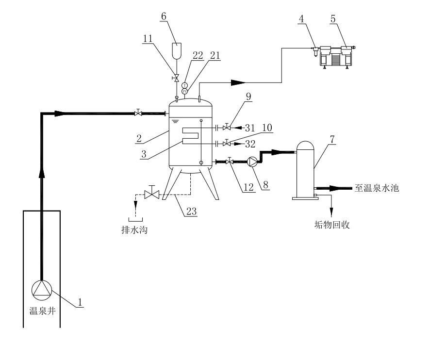
一种温泉井上负压强化析垢方法


【研发背景】

温泉水中溶解的各种盐类很容易形成难溶性结晶从温泉水中析出,附着在管道传热面上成为水垢。温泉水结垢会导致温泉井、温泉管网系统设备堵塞,使得项目维修困难进而停止运行。

目前,在温泉行业应用的阻垢技术,一般是在地热井后端设置的原热媒介箱内通过投入阻垢剂来实现阻垢,而阻垢剂多为弱酸性物料,施加阻垢剂的媒介会对输送通道存在程度不确定的腐蚀等次生不利影响,同时对弱酸性媒介的二次处理也是必须的重要措施,否则含磷的阻垢剂会对环境保护造成压力,形成影响环境的次生排放风险。

为了解决上述技术难题,本公司发明了“一种温泉井上负压强化析垢方法”。

【技术原理】

本方法中采用了一种温泉井上负压强化析垢装置,包括变频深井泵、真空容器、热效装置、汽水分离器、真空泵、气压平衡器和垢渣过滤回收装置:变频深井泵设于温泉井中,通过管道与井外的真空容器连接;热效装置设于真空容器中,其低温进水口和高温出水口从真空容器上贯穿伸出;汽水分离器的输入端通过管道与真空容器顶部连接,汽水分离器的输出端与真空泵连接;气压平衡器通过管道与真空容器顶部连接;垢渣过滤回收装置通过管路与真空容器下部连接;述垢渣过滤回收装置与真空容器之间的管路上连接有增压泵。

【技术优势】
本方法通过实现真空容器负压运行,以促进真空容器内二氧化碳的逸出,从而大大提高了温泉水中碳酸钙垢物结晶析出。
通过热效装置调节温泉原水温度,减少温泉水热媒介汽化破坏负压环境,强化析垢的同时防止了汽化导致热量损失。
有效消除或降低了地热媒介中形成垢物的物质要素,而且相对于现有通过投入阻垢剂来实现阻垢,本申请不会对输送通道产生任何腐蚀等次生不利影响和对环境造成压力,高效环保。

【应用场景】

地热资源开发应用技术领域,具体涉及一种温泉井上负压强化析垢方法。

注:该项技术已获得国家发明专利证书,专利号:ZL 2021 1 1073838.X